Мы на связи пн-пт: 10:00 - 18:00

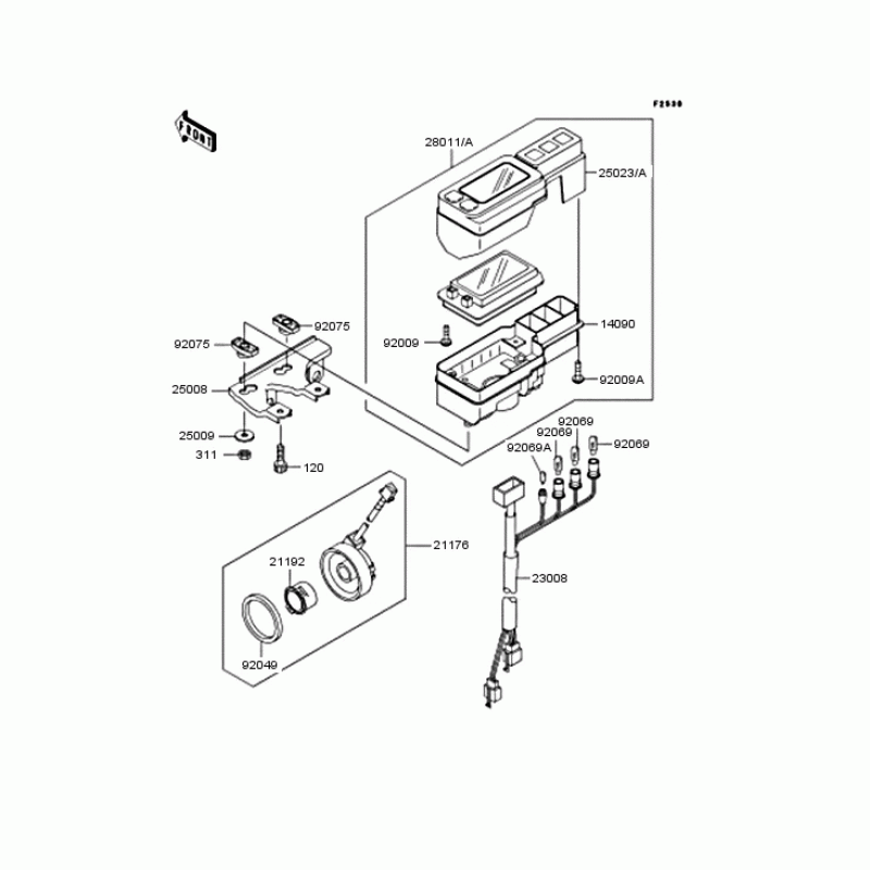
Схема узла: Панель приборов для Kawasaki KLX250 D-Tracker

Производители Kawasaki
Код Товара: KLX250-J1
10959грн.
Под заказ
Детализация узла Панель приборов для Kawasaki KLX250 D-Tracker.

Детали поставляются под заказ в соответствии с условиями поставки оригинальных запчастей.

Все детали оригальные, их совместимость гарантирована производителем при условии правильной идентификации модели, года выпуска и отсутсвия предварительной модификации узла владельцем мотоцикла.

Написать отзыв
Примечание: HTML разметка не поддерживается! Используйте обычный текст.

Нет отзывов об этом товаре.

Модель Наименование Сумма Кол-во Доступность
120 120P0612 Болт ,6X12 72грн.
Под заказ
120 120CA0612 BOLT-SOCKET,6X12 58грн.
Под заказ
14090 14090-1903 Крышка измерителя, нижняя 1708грн.
Под заказ
21176 21176-0011 センサ-,スピ-ド 10959грн.
Под заказ
21176 21176-1080 Сенсор скорости 10486грн.
Под заказ
21192 21192-1051 MAGNET,SPEED SENSOR 830грн.
Под заказ
21192 21192-0001 MAGNET,SPEED SENSOR 715грн.
Под заказ
23008 23008-1596 Гнездо, изметитель 1708грн.
Под заказ
25008 25008-1219 Скобадержатель 581грн.
Под заказ
25009 92200-2276 Washer,5.2X16X1.2 104грн.
Под заказ
25009 25009004 WASHER,5.2X16X16X1.2T 104грн.
Под заказ
25023 25023-1238 カバ-(メ-タケ-ス),upp 0грн.
Недоступно к заказу
25023 25023-1248 Крышка измерителя, верхняя 0грн.
Недоступно к заказу
28011 28011-1193 Meter,digital 0грн.
Недоступно к заказу
28011 28011-1178 メ-タ,デジタル 0грн.
Недоступно к заказу
311 311AB0500 Гайка 61грн.
Под заказ
311 311C0500 Гайка 61грн.
Под заказ
92009 92009-1326 Винт 3X12 97грн.
Под заказ
92009 92009-1592 Винт 94грн.
Под заказ
92009 92009-1028 SCREW,TAPPING,3X12,BL 115грн.
Под заказ
92049 92049-1172 Сальник 392грн.
Под заказ
92069 92069-1007 BULB,12V3.4W 115грн.
Под заказ
92069 92069-1068 BULB,14V 3W 115грн.
Под заказ
92075 92075-1581 Дэмпфер 124грн.
Под заказ